Hallo zusammen,
ich möchte meine bestehende Heizungsanlage mit verschiedenen Wärmeerzeugern um eine Wärmepumpe (SolarEast BLN 012TC3) ergänzen und das Ganze als Hybridanlage betreiben. Bevor ich in die Umsetzung gehe, hätte ich gern ein paar Einschätzungen zu meinem geplanten Hydraulikkonzept. Die Umsetzung werde ich hier dokumentieren.
Bestandsanlage – Eckdaten
Wohnhaus: Baujahr 1970
Wohnfläche: ca. 250 m²
Wärmeverteilung: Heizkörper, Zweirohrsystem
Wärmeerzeuger / Technik:
Ölheizung:
Buderus G105, 22 kW
Ölverbrauch früher ca. 3.500 l/Jahr
Solarthermie (seit 2011):
5 Flachkollektoren
1.000 l Pufferspeicher mit 2 Wärmetauscher + Hygienewendel für Trinkwarmwasser
Regelung: UVR1611 (steuert die komplette Heizungsanlage)
Wasserführender Grundofen (seit 2022):
14,5 kW Heizleistung 2/3 Wassertasche 1/3 Raumheizung
Seitdem nahezu ausschließlicher Betrieb mit Holz
Holzverbrauch ca. 20 m³/Jahr - Ölheizung läuft kaum noch < 200L Verbrauch
Gebäudehülle:
2024 Hohlschichtdämmung durchgeführt
Ziel / Konzept
Die Heizungsanlage soll um eine Wärmepumpe (DIY, SolarEast BLN 012TC3 12kW) erweitert werden.
Betriebsstrategie:
Übergangsphase:
Alle Wärmeerzeuger parallel
Ölheizung nur noch als Backup bzw. bis der Tank leer ist
Zielzustand:
Primär: Wasserführender Holzofen + Wärmepumpe
Ziel: Reduktion des Holzverbrauchs
Aktuell werden im Winter etwa 4 Ofenfüllungen pro Tag benötigt.
Die Wärmepumpe soll künftig die Grundheizlast übernehmen, sodass nur noch 2 Ofenfüllungen pro Tag notwendig sind.
Temperaturkonzept
Holzofen:
Vorlauftemperatur ca. 60 °C
Soll weiterhin für:
Trinkwarmwasser und Temperaturerhöhung für den Heizkreis sorgen
Wärmepumpe:
Soll eine Grundtemperatur von ca. 35 °C bereitstellen
Aktueller Plan:
Vorlauf Wärmepumpe:
Direkt per Abzweig in den Heizungs-Vorlauf am Pufferspeicher
Rücklauf Wärmepumpe:
Ganz unten in den Pufferspeicher
Die Wärmepumpe soll damit direkt den Heizkreis mit ca. 35 °C versorgen.
Fragestellung / Unsicherheiten
Macht dieses Hydraulikkonzept so Sinn oder wäre es sinnvoller,
den Vorlauf der Wärmepumpe in der Höhe des Rücklaufs der Ölheizung anzubinden,
sodass der Heizkreis nicht direkt mit 35 °C aus der Wärmepumpe versorgt wird,
sondern mit etwas wärmerem Wasser aus dem oberen Speicherbereich, wo der Holzofen mit ca. 60 °C die Temperatur anhebt?
Meine Sorge:
Die Wärmepumpe hat einen relativ hohen Volumenstrom von ca. 2 m³/h.
Ich befürchte, dass dies zu einer starken Durchmischung des Pufferspeichers führt und damit die gewünschte Temperaturschichtung verloren geht und im gesamten Speicher nahezu die gleiche Temperatur anliegt
Abschluss
Hat jemand Erfahrung mit einer ähnlichen Hybridanlage (Holzofen + Wärmepumpe + Puffer) und kann einschätzen, welche Anbindung hydraulisch sinnvoller ist, um die Schichtung im Speicher zu erhalten sowie den Holzofen und die Wärmepumpe sauber zusammenarbeiten zu lassen
Über jeden Hinweis oder Verbesserungsvorschlag freue ich mich
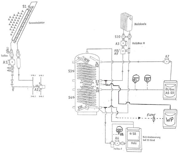
Hydraulikschema:


